Датчик присутствия Steinel Dual HF DALI-2 Application Controller (003005)
Датчик направления прохода. С точки зрения технологии и дизайна.
Двухходовой датчик HF работает с новаторским вариантом высокочастотной технологии. Система оснащена 2 датчиками, каждый из которых контролирует одно направление прохода. Вместе они преодолевают добрых 20 метров в направлении ходьбы - плавно, точно, безопасно. Тангенциальный диапазон намеренно ограничен шириной прохода, чтобы движения, например, за закрытыми дверями, не обнаруживались.
Технические характеристики
|
Европейский номер артикула (EAN) |
4007841003005 |
|
Тип |
Детектор присутствия |
|
Размеры (Д x Ш x В) |
55 х 120 х 120 мм |
|
Электропитание от сети |
230 В / 50-60 Гц |
|
Сенсорная технология |
Высокая частота |
|
Применение |
В помещении |
|
Приложение, комната |
Коридор / проход, В помещении |
|
Установка |
Врезной монтаж |
|
ВЧ-система |
5,8 ггц |
|
Электронная масштабируемость |
Да |
|
Механическая масштабируемость |
Нет |
|
Монтажная высота |
2,50 - 3,50 м |
|
Оптимальная высота установки |
2,8 м |
|
Обнаружение |
Также через стекло, дерево и стены с карнизами |
|
Угол обнаружения |
360° |
|
Угол раскрытия |
140° |
|
Защита нижней зоны |
Да |
|
Возможность маскировки отдельных сегментов |
Нет |
|
Радиальный вылет |
20 х 3 м (60 м²) |
|
Вылет по касательной |
20 х 3 м (60 м²) |
|
Сумерки УЧИТЬ |
Да |
|
Настройка сумерек |
10 - 1000 лк |
|
Настройки времени |
30 с - 30 мин. |
|
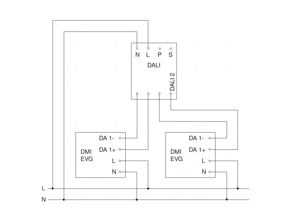
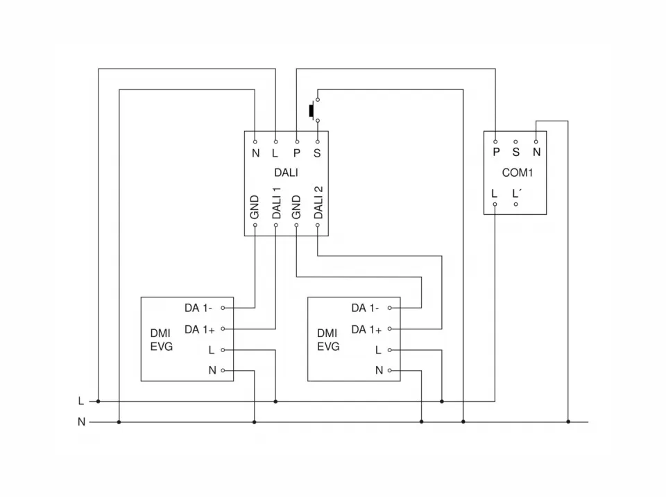
Контрольный выход, DALI |
Трансляция электронных балластов 2х12 |
|
Постоянное управление освещением |
Да |
|
Базовая функция уровня освещенности |
Да |
|
Время работы основного уровня освещенности |
1-60 мин, всю ночь |
|
Функции |
Нормальный / тестовый режим,
|
|
Настройки через |
Пульт дистанционного управления,
|
|
С дистанционным управлением |
Нет |
|
Взаимосвязь |
Да |
|
IP-рейтинг |
IP20 |
|
Материал |
Пластик |
|
Температура окружающей среды |
-25°С ... +55°С |
|
Цвет |
Белый |
|
Цвет, RAL |
9010 |
|
Гарантия производителя |
5 лет |
|
Версия |
DALI-2 Application Controller |
|
Интерфейс |
DALI-2 Application Controller |
|
Сенсорная технология |
Высокая частота |